一、概述
JZF剎車集成制動閥將水電站水輪發電機組制動的手動、自動工作回路集成于一體,實現機組的制動。它由兩個手動轉閥、兩個電磁換向閥和集成塊組成,簡化掉傳統剎車回路中的復雜管道,集成化程度大大提高,其體積小、重量輕、安全可靠、操作簡單方便,可實現手動制動、手動復歸、自動制動、自動復歸等功能。其核心元件兩個手動轉閥、兩個電磁換向閥采用進口產品,可靠性高。
二、型號說明

三、技術參數
1)、額定壓力:1.0MPa
2)、介 質:空氣
3)、通 徑:8、10、15、20mm
4)、環境溫度:0~40℃
5)、相對濕度:≤95%R.H
6)、工作電壓:AC220V AC110V DC220V DC110V DC24V
7)、安裝方向:任意方向
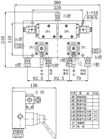
8)、 外形尺寸:380X240X150mm
9)、重 量:8.5Kg
10)、連接方式:卡套式接頭,采用GB3733-83標準
四、特點
1)、采用板式結構,密封性能好、集成化程度高、體積小、重量輕。
2)、兩個手動轉閥、兩個電磁換向閥采用進口產品,可靠性高,且電磁換向閥本身帶手動,操作簡單方便。
3)、手動工作回路與自動工作回路互不影響、互不干擾。整套裝置所有零部件均采用合金鋁材料,適于在潮濕環境下工作。
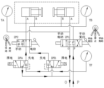
五、工作原理
1、自動回路:將手動轉閥ZF1的手柄扳到停止位置,手動轉閥ZF2的手柄扳到電動位置,壓縮空氣進入電磁換向閥DFA、DFB的壓力腔(進氣腔),并密封在壓力腔內,左、右工作腔與排氣腔接通。
自動制動:當電磁換向閥DFA的電磁鐵通電時,閥芯移動,壓力腔的空氣進入制動腔,此時電磁換向閥DFB使復歸腔與排氣腔接通,制動器的制動腔接壓力氣,復歸腔接排氣,機組實現制動。當電磁換向閥DFA的電磁鐵斷電時,閥芯回到初始位置,壓力氣密封在壓力腔,復歸腔與排氣腔接通排出里面氣體,機組風閘在重力的作用下落下。因此,要保持機組的制動狀態,電磁換向閥DFA的電磁鐵必須長時通電。
自動復歸:當電磁換向閥DFB的電磁鐵通電時,閥芯移動,壓力腔的空氣進入復歸腔,此時電磁換向閥DFA制動腔與排氣腔接通,制動器的制動腔接排氣,復歸腔接壓力氣,機組風閘落下。當電磁閥DFB的電磁鐵斷電時,閥芯回到初始位置,壓力氣密封在壓力腔,復歸腔與排氣腔接通,機組風閘保持在落下的位置。
2、手動回路:將手動轉閥ZF2的手柄扳到手動位置。壓縮空氣密封在手動轉閥ZF1的壓力腔內。
手動制動:將手動轉閥ZF1的手柄扳到手動制動位置,其壓力腔與制動器制動腔接通,此時,制動器制動腔接壓力氣,復歸腔接排氣,機組實現制動。在機組制動期間,手動轉閥ZF1的手柄應保持在手動制動位。
手動復歸:將手動轉閥ZF1的手柄扳到手動復歸位置,其壓力腔與制動器復歸腔接通,此時,制動器制動腔接排氣,復歸接壓力氣,機組風閘落下。在機組復歸到位后手動轉閥ZF1的手柄可扳回到停止位。如須排出復歸腔的氣體,可將手動轉閥ZF2扳到電動位置,即可排出手動回路手動復歸時復歸腔中壓力氣,排完壓力氣后,扳回手動轉閥ZF2的手柄回手動位置,等待再次的手動回路操作。
六、外形尺寸及安裝尺寸

|