
一、概述
JCZZ型剎車集成制動裝置集水電站水輪發電機組制動管路的手動、電動工作回路于一體的新型制動裝置。本裝置由手拉閥、轉閥、電磁閥、集成塊等組成,簡化傳統的復雜管路連接和操作、外觀美觀、操作方便。主要用于加速機組的制動控制。
剎車集成制動裝置用于水電站水輪發電機組轉速下降至額定轉速35~40%時,接受轉速信號繼電器來的制動信號,使電磁閥動作,將壓縮空氣通往制動腔或復歸腔,從而實現水輪機組的制動。同時還設有手拉閥、轉閥,可實現手動操作。
二、型號說明

三、技術參數
1)、工作氣壓:0.5~1.0MPa;
2)、工作介質:空氣;
3)、工作電壓:DC220V、DC24V、AC220V、AC110V;
4)、通 徑:8、10、15mm;
5)、制動方式:雙氣路;
6)、工作方式:電動、手動;
7)、連接方式:標準卡套式接頭;
四、特點
1)、采用板式結構,密封性能好,集成塊和自動化元件全部采用硬質鋁合金,體積小,重量輕且動作極為可靠,由于電磁空氣閥所需驅動功率小,即可用于強電控制,也可用于弱電控制;
2)、手動、電動互鎖:即在手動操作狀態下,電磁閥的動作對機組的手動操作不影響;在電動操作狀態下,手動操作的轉閥動作對機組的電動操作也不影響。就不會影起勿動作。
3)、長期不備壓:在正確的操作下,制動裝置不會長期處于備壓狀態。即在電動狀態時,電磁閥一失電,動作腔的氣壓就直接從電磁閥的O腔排出;在手動狀態時,轉閥轉到中間位置,手拉閥SFB至電動位置,即可排出復歸腔氣體。
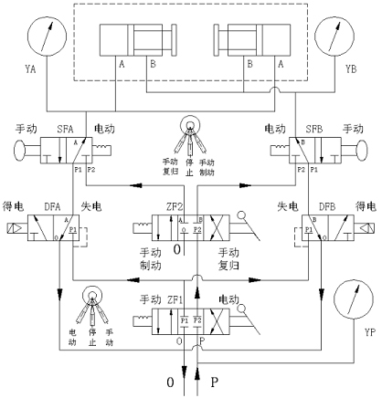
五、工作原理
當機組轉速下降到額定轉速35~40%時,轉速信號器發出信號,及后臺監控系統監測到機組停機所具備的各項條件后發出對機組剎車制動命令,執行后臺監控系統的制動命令,實現機組停機制動:
電動制動:至手拉閥SFA、SFB,轉閥ZF1于電動狀態,壓縮氣體經過空氣過濾器進入進氣腔(P腔)。當接收到機組停機指令時,制動電磁閥DFA得電開閥,使壓縮氣壓進入制動腔,從而實現對制動器的制動,加速機組的制動停機;
當轉速信號器發出0%信號時,停機繼電器(延長0.5~1.0分鐘)使DFA失電,排出制動腔氣體;DFB得電,使壓縮氣壓進入復歸腔,從而實現對制動器的復歸,復歸到位信號發出后,DFB失電,排出復歸腔氣體,使制動器不處于長期備壓狀態。從而實現對制動器的制動與復歸的電動控制。
手動制動:電磁閥在失電的狀態下,方可轉為手動操作。至手拉閥SFA、SFB、轉閥ZF1于手動狀態,當滿足機組停機條件時,轉閥ZF2轉到手動制動狀態,使氣體進入制動腔,制動器動作加速機組停機。
當機組轉速為0時,過1分鐘后轉動轉閥ZF2至手動復歸狀態,排出制動腔氣體,使壓縮氣體進入復歸腔,復歸后轉動轉閥ZF2至停止狀態,把手拉閥SFB至電動位排出復歸腔氣體,排完后至手拉閥SFB于手動位備下次手動操作。從而實現對制動器的制動與復歸的手動控制。
六、原理圖

七、外形尺寸及安裝尺寸

|